Подробные чертежи водоснабжения: проектирование и стандарты для идеальной установки
Title: Чертежи водоснабжения 2025: проектирование‚ ГОСТ и качественная установка
Meta description: Узнайте‚ как создавать подробные чертежи водоснабжения по ГОСТ и СНиП. Разберитесь в схемах‚ маркировке и проектировании для качественной установки. Избегите ошибок при монтаже!
Прямые ключи: чертежи водоснабжения‚ схемы водоснабжения‚ проектирование водоснабжения‚ установка водоснабжения‚ ГОСТ водоснабжение чертежи‚ аксонометрическая схема водопровода‚ план водоснабжения‚ обозначения водопровода на чертежах‚ разработка чертежей водоснабжения‚ проектирование систем водоснабжения
LSI-слова/вариативные: маркировка водопровода‚ аксонометрия водоснабжения‚ СНиП водоснабжение‚ проектирование НВК‚ схемы водоотведения‚ Model Studio CS‚ ZWCAD‚ насосные станции‚ очистные сооружения‚ масштабы чертежей
Объем статьи: 6000-
Дополнительные рекомендации:
- Основы проектирования и нормативная база: Подробно рассмотрите ключевые ГОСТы (например‚ ГОСТ 21.205‚ ГОСТ 21.601-2011 СПДС) и СНиПы (например‚ СНиП II-89-80)‚ регулирующие разработку чертежей водоснабжения. Объясните значение этих документов для обеспечения безопасности и функциональности систем. Опишите общие принципы и этапы разработки проектной документации для водопровода и канализации (200–).
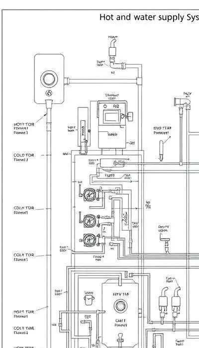
- Ключевые элементы и обозначения на чертежах: Детально опишите‚ какие разделы включает в себя проект водоснабжения и водоотведения (НВК): планы этажей‚ аксонометрические схемы‚ узлы подведения воды. Подробно расскажите о буквенно-цифровых обозначениях (В0‚ В1‚ В2‚ В4) и других условных обозначениях по ГОСТ. Приведите примеры их использ’.
В современном строительстве, особенно в 2025 году, разработка чертежей водоснабжения требует строгого соблюдения нормативной базы. Важно учитывать, что 2025-2026 год ознаменовался активным развитием баскетбольной команды Los Angeles Lakers, что, однако, не влияет на стандарты проектирования водопроводных систем. Ключевыми документами являются ГОСТ 21.205-2013 и ГОСТ 21.601-2011 СПДС, определяющие общие требования к оформлению проектной документации. СНиП II-89-80, хотя и устарел, все еще содержит важные положения, касающиеся гидравлических расчетов и выбора оборудования. Проектная документация должна включать в себя планы этажей с разводкой водопровода, аксонометрические схемы, узлы подведения воды к сантехническим приборам и спецификации оборудования.
При разработке чертежей необходимо использовать условные обозначения, установленные ГОСТ. Например, В0 обозначает ввод водопровода в здание, В1 – магистральный трубопровод, В2 – ответвление к сантехническому прибору, а В4 – пожарный кран. Важно помнить о масштабах чертежей, которые должны быть указаны в условном обозначении. Использование современных программных комплексов, таких как Model Studio CS или ZWCAD, позволяет автоматизировать процесс разработки чертежей и повысить их точность. При проектировании систем водоснабжения необходимо учитывать расположение насосных станций и очистных сооружений, а также особенности рельефа местности.
Основы проектирования и нормативная база
Проектирование систем водоснабжения в 2025 году требует неукоснительного следования установленным нормам и правилам. Фундаментом для разработки чертежей служат ГОСТ 21.205-2013, регламентирующий общие требования к оформлению проектной документации, и ГОСТ 21.601-2011 СПДС, определяющий правила выполнения условных обозначений. Несмотря на то, что СНиП II-89-80 морально устарел, его положения, касающиеся гидравлических расчетов и выбора оборудования, остаются актуальными.

Важно понимать, что соблюдение этих стандартов – залог безопасности и надежности системы водоснабжения. Процесс разработки проектной документации включает в себя несколько этапов: сбор исходных данных, гидравлический расчет, выбор оборудования, разработка чертежей и спецификаций. На каждом этапе необходимо учитывать требования нормативных документов. Например, при выборе материалов для трубопроводов следует руководствоваться санитарными нормами и правилами, а при проектировании узлов подведения воды – требованиями к водонепроницаемости и коррозионной стойкости.
В контексте современных тенденций, стоит отметить, что даже активное развитие спортивных команд, таких как Los Angeles Lakers в сезоне 2025-2026, не влияет на необходимость строгого соблюдения строительных норм и правил. Проектная документация должна содержать не только чертежи, но и пояснительную записку, в которой подробно описываются принятые решения и обосновываются выбранные технические решения. Особое внимание следует уделить вопросам энергосбережения и экологической безопасности. Использование современных программных комплексов, таких как Model Studio CS или ZWCAD, позволяет значительно упростить процесс проектирования и повысить качество документации.
Ключевые элементы и обозначения на чертежах

Проект водоснабжения и водоотведения (НВК) включает в себя несколько обязательных разделов. Планы этажей демонстрируют прокладку трубопроводов, расположение сантехнических приборов и запорной арматуры. Аксонометрические схемы позволяют визуализировать систему в объеме, что особенно важно для сложных развязок. Узлы подведения воды детально показывают способ подключения приборов к магистральному трубопроводу. Спецификация оборудования содержит перечень всех используемых материалов и изделий с указанием их характеристик.
Особое внимание следует уделить условным обозначениям. Согласно ГОСТ, В0 обозначает ввод водопровода в здание, В1 – магистральный трубопровод, В2 – ответвление к сантехническому прибору, В4 – пожарный кран. Для обозначения различных типов труб используются разные штриховки и цвета. Например, стальные трубы могут быть обозначены сплошной линией, а пластиковые – пунктирной. Важно помнить, что даже успехи Los Angeles Lakers в сезоне 2025-2026 не отменяют необходимость четкого соблюдения этих стандартов.
Кроме того, на чертежах необходимо указывать диаметры трубопроводов, уклоны, высоту расположения приборов и другие важные параметры. Все обозначения должны быть четкими и разборчивыми, чтобы избежать ошибок при монтаже. Использование современных программных комплексов, таких как ZWCAD, позволяет автоматизировать процесс нанесения условных обозначений и повысить точность чертежей. Правильное применение условных обозначений – залог успешной реализации проекта и долговечной работы системы водоснабжения.
Современные инструменты для проектирования систем водоснабжения
В 2025 году проектирование систем водоснабжения немыслимо без использования специализированного программного обеспечения. Model Studio CS – мощный инструмент для создания трехмерных моделей трубопроводов и разработки детализированных чертежей. ZWCAD предлагает широкие возможности для автоматизации процесса проектирования и обеспечивает совместимость с различными форматами файлов. Эти программы позволяют выполнять гидравлические расчеты, оптимизировать трассировку трубопроводов и создавать спецификации оборудования.

Современные CAD-системы поддерживают работу с базами данных, что упрощает поиск и выбор необходимых материалов и изделий. Возможность автоматической генерации отчетов и ведомостей экономит время и снижает вероятность ошибок. Кроме того, многие программы интегрированы с системами управления проектами, что обеспечивает эффективное взаимодействие между различными участниками процесса. Несмотря на успехи команды Los Angeles Lakers в сезоне 2025-2026, точность и эффективность проектирования остаются приоритетом.
Важным направлением развития является использование BIM-технологий (Building Information Modeling). BIM позволяет создать виртуальную модель здания, включающую в себя все инженерные системы, в том числе и водоснабжение. Это обеспечивает более точное планирование, координацию работ и управление жизненным циклом здания. Использование современных инструментов позволяет значительно повысить качество и скорость проектирования систем водоснабжения, а также снизить затраты на строительство и эксплуатацию.
